In June, 10 graduates of the VDZ training course for process engineering experts, which started in cooperation with the Düsseldorf University of Applied Sciences for the first time in September 2022,...
The Federal Association of the German Lime Industry (BVK) held its annual general meeting in Lübeck on June 16, 2023, to look back on an eventful year and discuss the challenges for the future. The...
Recently half of the peak of the Fluchthorn, a massive rock mountain in Switzerland, collapsed and nearly destroyed a complete village in a sudden surge of rocks. With the permafrost melting, many ...
Most businesses strive to achieve economies of scale – the point at which the cost of producing each unit of value decreases as the volume of units increases.Economies of scale mean greater...
Scrap tires pose a severe environmental threat as current disposal practices of landfill storing or mass burning lead to extensive soil pollution and carbon dioxide production. As opposed to...
For a long time, the topics of New Work and New Leadership were regarded as purely HR issues. But it is becoming increasingly clear that companies have to address them because their environment and...
(22) 14.06.2022(43) 02.02.2023(57) The present disclosure provides a carbon-based oxygen-enriched combustion method for recirculation of flue gas from a cement kiln. The combustion method includes...
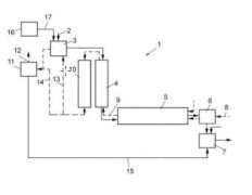
(22) 11.11.2022(43) 19.05.2023(57) The invention relates to a conveyor device (100) for conveying bulk material (10) for a system (20) for producing cement clinker, wherein the system (20) for...
(22) 21.10.2022(43) 27.04.2023(57) The current disclosure describes a method of observing a behaviour of a cement kiln process, the method comprising using an artificial intelligence model and...
(22) 25.10.2022(43) 04.05.2023(57) The present invention relates to an eco-friendly cement additive composition for fixing heavy metal ions in normal cement, and provides an eco-friendly cement...
(22) 26.10.2022(43) 04.05.2023(57) The present invention relates to a pulverulent binder for a mortar comprising: a) glass particles, b) at least one slag, and c) an activation system comprising at...
(22) 15.07.2021(43) 18.05.2023(57) Embodiments relate to use of a solution having low molarity to form a mixture with a ceramic compound that will facilitate formation of a sintered ceramic compact...
(22) 09.11.2022(43) 19.05.2023(57) A method of producing a synthetic carbonated mineral component in a cement manufacturing plant, comprising the steps of crushing concrete demolition waste,...
(22) 28.10.2022(43) 04.04.2023(57) The present invention relates to: a low-carbon cement composition using refining slag; and a process technique for same. According to the present invention, it is...
(22) 11.08.2022(43) 27.04.2023(57) A cement composition including a hydraulic cement material, a latent-hydraulic cement material, and a non-hydraulic cement material. Also provided is a method...
(22) 28.09.2022(43) 27.04.2023(57) Disclosed are: a method for preparing gypsum, which contains a large amount of anhydrite, by using bio-sulfur; and a use of gypsum prepared thereby. The preparation...
(22) 30.04.2021(43) 18.05.2023(57) A cement production plant may include a preheater for preheating raw meal, a calciner for calcining the preheated raw meal, and a furnace with a furnace burner for...
(22) 25.03.2021(43) 18.05.2023(57) A dry cementitious material mixture for 3D-printing, includes a hydraulic cement, at least one viscosity enhancing admixture, at least one accelerator and...
(22) 25.03.2021(43) 18.05.2023(57) A process for producing cement clinker may involve pre-heating raw meal in a preheater, calcining the preheated raw meal in a calciner, burning the preheated and...
(22) 05.04.2021(43) 11.05.2023(57) A method for reducing combustion temperature and/or thermal radiation within a lime kiln of a pulp production plant, which kiln is a rotary kiln having a kiln tube...
(22) 18.08.2022(43) 27.04.2023(57) The present invention is an eco-friendly recycling system for cement chlorine bypass dust that prevents scale in pipes when recycling chlorine bypass dust, which is...
The Beumer Group has completely redesigned and overhauled its paletpac range of robust palletizers. The modular machines now have identical or similar components and modules and – wherever possible –...
The Rohrdorfer Group of Companies is using the new RockTainer Sand railcars from Austria’s ÖBB Rail Cargo Group (RCG), one of the leading rail logistics providers in Europe, to deliver limestone from...
The 5th International Conference on Building Materials Recycling (V.PRE = V International Conference Progress of Recycling in the Built Environment) will be held for the first time ...
In this paper, the influence of sodium sulfate/nano-C-S-H (NC) composite on the compressive strength of a steel slag (30 wt.%)-cement system is explored under the conditions of steam curing, with the...
In this paper, the working principle and key equipment of vertical roller mill separate grinding technology is firstly introduced, then the updated technology scheme and application effect of the...
The Wietersdorfer Group closed the 2022 fiscal year with sales of € 974 million. All five business areas developed positively thanks to the Group’s internationalization strategy. In the meantime, the...
Plant operators who participate in an emissions trading system must buy allowances for the emitted CO2 of the plant if they cannot meet the cap. With the determination of biogenic CO2, there is a...
SolmixBag is a one-ply paper bag created to store and transport dry construction materials such as cement and dry mix mortar products. It is designed to dissolve when getting in contact with water...
Martin Engineering has reimagined the bulk handling transfer chute to reduce downtime for installation and offer more options for future modifications. The Martin® Transfer Point Kit includes modular...
Convincing operating data from the field are the best reference and Pfeiffer MVR vertical mills perform very well, which is recognized internationally by specialists from various industries. It is ...
Using a special 3D concrete printing material from Heidelberg Materials, one of the largest 3D printed buildings in Europe is currently being built in Heidelberg/Germany. Printing of the building...
The World Cement Association (WCA) has announced it is welcoming, Misr Cement Group, one of the longest-standing cement and building materials manufacturing companies in Egypt, as a Corporate Member....
Nicolas Meyre, Geocycle Business Development ARM will speak at the upcoming CarbonZero Alternative Fuels and Raw Materials 2023 Conference & Exhibition in Lyon/France on October 26-27. His topic will...
Holcim has been selected for three grants from the European Union (EU) Innovation Fund for breakthrough Carbon Capture Utilization and Storage (CCUS) projects in Belgium, France and Croatia. The...
For 65 years, VDZ has been a leading provider of education and vocational training for employees in the building materials industry and related sectors. In the continuing education programs,...
Sika is opening a new plant in Kharagpur, eastern India, and continues to expand production capacity in the fast-growing Indian market. The plant will manufacture mortar products, concrete admixtures,...
At its General Assembly in Prague on June 16th 2023, Cembureau, the European Cement Association, elected Ken McKnight as President and Jon Morrish as Vice-President, entrusting them with the...
The continuation of the war in Ukraine and the severe energy crisis, along with the sudden changes in monetary policy, were initially pointing towards a recessionary outlook for the European economy....
An old machine in Gorazdze in Poland had been in operation for many decades, and was to be replaced by a Schade Cantilever Reclaimer with the conveying capacity doubled to 400 t/h, and an associated...
Cemex’s circular waste management business, Regenera, is expanding its operations in Mexico with the opening of a new facility in partnership with leading waste collection company PASA. The...
The European Union has awarded Cemex and WtEnergy Advanced Solutions a € 4.4 million grant for the implementation of a novel waste-to-fuel technology utilizing synthetic gas at its Alicante cement...
With the acquisition of one of the leading companies for air-supported belt conveyors, The Hendrik Group Inc., the Beumer Group is expanding its portfolio in the field of bulk material transport. In...
Titan Group announced the successful completion of a € 26 million green investment at the Kamari cement plant in Greece, marking a significant milestone in the Group’s decarbonization program. The...
One Samson Eco Hopper type EH60 has been tested successfully and put into operation in China. Thanks to the environmentally friendly design and the installed filter systems it makes an important...
Franz-Walter Aumund left a healthy and motivated high-quality business as his legacy. The Group companies, Aumund Fördertechnik, Schade Lagertechnik, Samson Materials Handling, Tilemann Ketten &...
A world-first project has been launched to create a net zero future for the cement and lime industry. Located in the Peak District, the project will prevent over 3 million t of carbon dioxide...
Holcim has announced the acquisition of Minerales y Agregados, a leader in advanced mortars and adhesives in Guatemala. Minerales y Agregados represents Holcim’s first production facility in...
On 13 June 2023, Heidelberg Materials celebrated the opening of its new cement plant in Mitchell, Indiana. The state-of-the-art facility will be the second largest cement plant in North America with a...
Dear Readers, The building materials industry, and above all the cement and lime industries, are taking their responsibilities seriously and are intensively looking at ways of reducing CO2 emissions ....