(22) 23.10.2017(43) 03.05.2018(57) The present invention concerns an additive for construction chemical compositions, in particular mortar and cement compositions. The additive comprises at least one...
(22) 16.05.2017(43) 08.05.2018(57) A method of providing highly reactive hydrated lime and the resultant lime hydrate where an initial lime feed comprising calcium and impurities is first ground to a...
(22) 28.09.2016(43) 05.04.2018(57) Disclosed is a polycarboxylic acid-based copolymer compound formed as a result of the copolymerization of a polyalkylene glycol monoalkenyl ether monomer and an...
(22) 03.02.2017(43) 05.04.2018(57) Provided is a method by which cement quality can be predicted in a short time and with a high degree of accuracy. In a prediction method for cement quality or...
(22) 29.09.2017(43) 05.04.2018(57) A screw conveyor (100) to convey powdery material, in particular cement. The screw conveyor (100) comprises: – a transfer screw (70); and – a trough (80) containing...
(22) 30.09.2016(43) 05.04.2018(57) The invention relates to a process enabling the use of alternative fuels, mainly the use of wastes materials or Refuse Derived Fuels (RDF) containing high chlorine...
(22) 12.09.2017(43) 29.03.2018(57) The present invention is an additive for a cement composition, said additive containing a powdered cellulose, and addressing the problem of providing an additive for...
(22) 26.06.2017(43) 29.03.2018(57) The invention relates to a method for producing a cementing material from the waste from the brick and ceramics industry, wherein the method comprises selecting the...
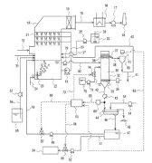
(22) 14.09.2017(43) 29.03.2018(57) The invention relates to a method for controlling an ammonia content in the exhaust gas (E) from a cement manufacturing plant wherein the gaseous stream (G) produced...
(22) 01.04.2016(43) 05.04.2018(57) In order to heighten the recovery of activated carbon by separation in a flotation device and stably inhibit mercury from being re-emitted in a...
(22) 13.03.2014(43) 30.03.2018(57) Summary of the corresponding patent WO2014140487 (A1): The invention relates to a novel phosphorus-doped sulfo-belitic clinker, to a method for producing said...
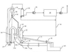
(22) 09.05.2016(43) 21.03.2018(57) Summary of the corresponding patent WO2016183027 (A1): Disclosed is a bypass system for use with off gases that have exited a cement kiln utilized in a cement making...
Monolithic walls erected with an appropriately modified thin-bed mortar should show superior thermal insulation properties. Admixing 10 vol.% fumed silica proved to reduce by 19% the thermal...
Cement pre-hydration degrades the performance of concrete, particularly strength and set times. Testing performed on 181 cements showed that more than one quarter had suffered enough pre-hydration to...
For the purposes of obtaining a high-performance clinker while reducing the requisite energy consumption, this paper investigates the temperature field distribution in a precalcining kiln and factors...
How long does a silo last, and what can we do to lengthen its life span? One way to do so is to ensure timely inspections and good maintenance. How? This contribution provides some answers.
Despite large overcapacities in many countries, cement capacity expansion continues on a high level. This is one of the results of a recently released multi-client market report which studied the ...
Vexor Engineered Fuel of Indiana (VEFI) has opened a new fuel processing operation “made by Lindner” in Gary, Indiana, just south of Chicago/USA.Lindner previously supplied a Komet 2800 HP for ...
The M-Group, an internationally operating group of companies, based in Lemgo/Germany, is pleased to announce the merger of its subsidiaries Eberhardt GmbH and Schwab GmbH, both specialized in lime...
The Beumer Group opened a new sales office in the Ruhr area of Germany to support its customers with an even more comprehensive range of services. From this sales office “West”, Beumer Customer ...
The “Integro LIDAR Network” by Ecotech is a tested technology for the real-time measurement and monitoring of aerosols and dust particulates, giving users the ability to better manage and control ...
The Beumer Group is now offering the option to equip the Beumer fillpac R filling system with an ultrasonic sealing unit. The filled bags have an even better appearance, giving users a significant...
Flex-Mat High Vibration Wire Screens set the standard in lowering cost of production per ton by dramatically increasing throughput and wear life while eliminating blinding and pegging. Their...
Markets all over the globe recovered in 2017. The German manufacturers of building material plants are also benefiting from the increased demand. In the area of cement, lime and gypsum there was still...
In 2017, Cementos Argos, a subsidiary of Grupo Argos, made significant progress in the implementation of its Building Efficiency and Sustainability for Tomorrow (BEST) program. Advancing towards its...
Effective from 01.07.2018, FLSmidth’s organisation will consist of two industries – Cement and Mining – supported by a regional setup to strengthen customer focus and life-cycle solutions – combined...
As a complement to the interview with ZKG International there are two case studies described in the following: Case study IFollowing an explosion of fuel in an annular shaft kiln, the kiln showed...
Sika is continuing to expand its production capacity in West Africa with the opening of a concrete admixture factory in Senegal. The new plant is the first in the country and will be further expanded...
The next edition of the world’s leading trade fair for construction machinery, building material machines, mining machines, construction vehicles and construction equipment will take place from 08.04.-14.04.2019. Currently, the worldwide demand for exhibition space is extremely high ...
LafargeHolcim’s global waste management business, Geocycle, treated 10 million t of waste in 2017, an increase of 13 % versus 2016. 10 million t is almost twice the total yearly household waste ...
Wonder Cement belongs to a family-owned company headquartered in Udaipur/India, which, apart from many other businesses, is active in the cement sector. Since 2010 Gebr. Pfeiffer SE has delivered five ...
One year after announcing its acquisition of B&R (Bernecker + Rainer Industrie-Elektronik GmbH), ABB is to invest € 100 million in Austria to build a state-of-the-art innovation and training campus at ...
On 01.04.2018 Simon Shipp took over as General Manager of Aumund Corporation Atlanta/USA, a subsidiary of Aumund Fördertechnik GmbH based in Rheinberg/Germany. Simon Shipp has more than 25 years’...
On 01.01.2018, Amir Reza Sinai was appointed as the new Managing Director of the Beumer Group (Thailand) Co., Ltd., based in Bangkok. The subsidiary, which has 59 employees, acts as the Beumer Group’s...
For its new location in Okpella, Edo State/Nigeria, Dangote Cement PLC has ordered an MVR 6000 R-4 for raw material grinding and an MPS 3350 BK for processing Nigerian coal for kiln firing. Thanks to...
Loesche is contributing to the new cement production line of the Dangote Cement plant in Obajana in Kogi State, Northern Nigeria with the delivery of two vertical roller mills (VRM). With a total...
The Fourth International Conference Progress of Recycling in the Built Environment, which will take place in Lisbon/Portugal on 11.10.-12.10.2018, brings together experts from around the world working...
Zhi Ping Song, President of the World Cement Association, has called on the cement industry to take greater initiative in proactively tackling problems it is likely to face in the years ahead,...
On 09.04.2018, the management of Dyckerhoff GmbH informed the workers’ council and the employees of Seibel & Söhne about the future plans regarding the Erwitte plant.The acquisition of Seibel & Söhne...
Pfeiffer has been awarded its first contract to supply MVR mills to Indonesia. The package ordered incorporates two MVR 5000 C-4 mills for cement grinding and one MVR 5000 R-4 for raw material...
In one fell swoop, Loesche has sold 32 coal mills to India and gained a new end customer in the process. The large vertical roller mills (VRM), with two rollers each and a performance of 79.2 t/h or...
... to keep you informed! Currently we are putting our e-mail distribution list in order so as to comply with the new EU Data Protection Act that entered into force on 25.05.2018. If you would like ...