Method for treating sludge and cement manufacturing system
(22) 27.08.2018
(43) 25.11.2020
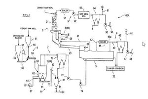
(57) A sludge treatment method includes: preparing a mixture by mixing dehydrated sludge and cement raw meal; drying the mixture by a dryer that brings the mixture into contact with drying gas; supplying the dried mixture to a pyroprocessing step of a cement production process as a fuel and raw meal; supplying exhaust gas from the dryer to the pyroprocessing step as cooling gas for cooling a pyroprocessed product; and supplying the drying gas to the dryer, the drying gas being either exhaust gas from the cement production process or exhaust gas from a process that utilizes heat thereof, the drying gas having a temperature of not lower than 50°C but lower than 200°C.
(71) Kawasaki Jukogyo Kabushiki Kaisha, Hyogo 650-8670 (JP)
(84) Designated Contracting States: AL AT BE BG CH CY CZ DE DK EE ES Fl FR GB GR HR HU IE IS IT LI LT LU LV MC MK MT NL NO PL PT RO RS SE SI SK SM TR; Designated Extension States: BA ME; Designated Validation States: KH MA MD TN
