The first issue of Zement magazine – the forerunner of today’s ZKG Cement Lime Gypsum – was published in 1911. This issue of ZKG is dedicated to this anniversary. Why celebrate 111 years? Well the ZKG ...
The history of the cement industry is full of inventions and interesting facts. In this article we will look back at how industrial cement production began and how it developed to the industry known...
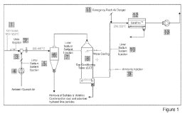
ZKG Cement Lime Gypsum took the construction of Germany’s first CO2 capture plant for cement production as an opportunity to take a closer look. Dr. Helmut Leibinger, Head of Plant and Process ...
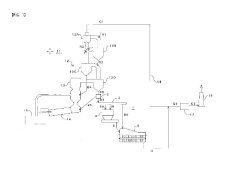
Germany’s first CO2 separation plant for cement production is currently being built on the premises of the Rohrdorf cement plant. The pilot project is a milestone for a climate-neutral cement...
Taiheiyo Cement Corporation and Tokyo Gas Co., Ltd. have agreed to jointly conduct a comprehensive study toward realizing a decarbonized society. As a first step in the collaboration, the two ...
Recently I listened to a radio program where the host was interviewing a professor for meteorology on climate change. At one point he committed: “Yes – ok – I understand that obviously all those ...
(22) 10.10.2020(43) 14.04.2022(57) The present disclosure relates to use of alkoxysilanes or alkoxysiloxanes or compositions containing the same as admixture for mass hydrophobization of cement-based...
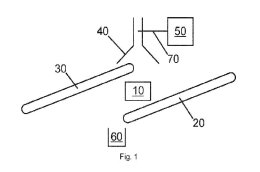
(22) 09.09.2021(43) 17.03.2022(57) A bypass system and a process for reducing the formation of ammonium sulphate and ammonium bisulphate in off gases that have exited a cement rotary kiln utilized in...
(22) 05.10.2021(43) 14.04.2022(57) The invention relates to a bypass system for bypass gas handling in a cement kiln system in a plant for manufacture of cement clinker, said plant for manufacture of...
(22) 09.10.2021(43) 14.04.2022(57) There is provided high temperature furnaces, calcining, pyrolysis and other high temperature manufacturing processes, composition rearrangements, and equipment....
(22) 30.09.2020(43) 31.03.2022(57) System for the inclusion of pyrolysis processes in comprehensive cement factories, based on integration in a cement clinic manufacturing process of a high...
(22) 30.09.2020(43) 31.03.2022(57) Reduction of volatile emission during direct progress in cement clinker manufacturing processes, by removing or purging the volatile contents in gaseous currents...
(22) 01.08.2019(43) 20.04.2022(57) [Problem] To provide a method and an apparatus for producing a desulfurizing agent in which good handleability is achieved; the water content is easily adjusted; and...
(22) 06.09.2021(43) 17.03.2022(57) The present invention relates to a plant for the processing of refuse for use as a substitute fuel in a combustion device, for example in a plant for producing...
(22) 16.12.2021(43) 07.04.2022(57) Methods and systems for efficiently manufacturing particu-late blending materials for use in making particle size optimized cements, SCMs, blended cements and...
(22) 24.08.2021(43) 17.03.2022(57) A method of making a composition of matter comprising calcium hydroxide. The method includes the steps of contacting a calcium-containing molecule with an aqueous...
“A magic dwells in each beginning” says Hermann Hesse, but it is actually not the first thing that comes to mind when moving. Because before the move, there is planning and organization until even the...
NOx emissions from the cement industry are mainly thermal NOx and fuel NOx. Thermal NOx mainly generates directly from oxygen and nitrogen in the rotary kiln. Fuel NOx are mainly converted from...
Fast-setting is a requirement for many mortars such as adhesives for natural stones or large format ceramic tiles, tile grouts or self-leveling underlayments. Understanding the mineralogical and...
Maerz Ofenbau AG and Grupo Calidra successfully installed and commissioned a high-pressure radial fan on a Maerz PFR lime kiln, thereby saving 20% of electric energy consumption compared to roots...
Climate change, finite natural resources, the lack of specialist staff: the global construction machinery industry too must face up to today’s big problems. Modern construction processes and materials...
Downtime, cleaning costs, maintenance, wear and tear of materials or health risks for employees – the cost factors relating to the transfer points to conveyor systems are not unknown, but usually go...
The global trend towards sustainable construction is becoming increasingly important and at the same time creates the biggest challenges for the construction industry in relation to CO2 reduction....
Color identification is an important quality control and assurance parameter in nearly every industry. For consumers, consistent color is a sign of the expected product quality and product...
Hydrophobization is indispensable for the construction industry. Cracks or other visible damage to building materials are often caused by water or the increased absorption of water. Hydrophobing...
The original title of the German dissertation by René Tatarin is “Charakterisieren struktureller Veränderungen in zementgebundenen Baustoffen durch akustische zerstörungsfreie Prüfverfahren”. In this...
Casea GmbH, a manufacturer of gypsum products commissioned Beumer Group to supply a robotic palletiser of the beumer robotpac construction series. Thus, the company responds to the increasing demand...
Eurogypsum, the European Manufacturers Association for Plaster and Plasterboard Products, has chosen Jörg Ertle as its new President. The association’s Board of Directors unanimously elected the Head...
Sika has opened a new plant in Santa Cruz de la Sierra, thus doubling its production capacity for mortar and concrete admixtures in Bolivia. With this new facility in one of the country’s main...
Dal Machinery & Design, a company member of Dal Engineering Group, has been awarded by Zement & Kalkwerke Otterbein replacement of their ongoing limestone rotary dryer as an EPC project which has...
Together with the Düsseldorf University of Applied Sciences (HSD), VDZ has developed a new German language course for industrial foremen and engineers. The new course provides participants ...
HeidelbergCement and its Swedish subsidiary Cementa are stepping up their activities with one of Sweden’s largest climate transition initiatives: At the end of May, the promising results of the...
To further decarbonise the cement industry, FLSmidth and a series of leading industry experts have formed a new partnership called ECoClayTM. To reduce CO2 emissions from cement production by up to...
Holcim has signed a binding agreement for the Adani Group to acquire its business in India, comprising its 63.11% stake in Ambuja Cement, which owns a 50.05% interest in ACC, as well as its 4.48% ...
On May 13, 2022, the new “burnout section” was officially put into operation. With an investment of € 9.5 million, the Kirchdorf cement plant once again defends its claim to be one of the...
The Duisburg-based company MVW Lechtenberg & Partner has been active in the Kingdom of Saudi Arabia since 2010. In various consulting projects, among others, within the framework of the “Mandatory...
Cemex has announced that it has successfully tested a process that converts flue gases emitted by the cement kiln into carbon nanomaterials, thereby transforming “bad” carbon into “good” carbon. Due...
The Beumer Group, Beckum/Germany, a leading international manufacturer of intralogistics systems in the field of conveying and loading systems, palletizing and packaging technology, sorting and...
In order to reduce the high greenhouse gas emissions and resource consumption in the construction sector, the state of Berlin is focusing on the use of sustainable building materials and circular...
Concrete components for many industrial processes, for example in steel or cement production, are exposed to the highest stresses. These include permanent or recurring extreme temperatures of up to...
Statkraft, one of the largest producers of renewable energy in Europe, and Opterra, one of Germany’s leading cement manufacturers, have entered into another Power Purchase Agreement (PPA) for the...
The World Cement Association is calling on cement companies in the Middle East and North Africa (MENA) to take action, as the world’s attention is set on decarbonisation efforts in the region in light...
Cemex has announced that Cemex Ventures, its corporate venture capital and open innovation unit, is investing in Carbon Upcycling Technologies, a Canadian startup and global leader in developing...
Dear Readers, With issue 4-2022 we are celebrating 111 years of ZKG Cement Lime Gypsum. In 1911, the first issue of the predecessor magazine Cement was published. 111 years is a really long time – but ...