测试详情页广告位2
Content

Patents

WO 2015/128910 A1

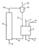
Flux calciner

(22) 18.09.2015 (43) 03.09.2015 (57) Provided is a flux calciner that can perform adequate calcinations while preventing obstruction at a preheater...

more
US 2015/0265989 A1

Cement production system

(22) 05.11.2013 (43) 24.09.2015 (57) The invention relates to a cement production system with a preheater for preheating the cement raw meal, a...

more
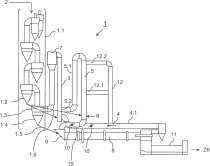
US 2015/0246849 A1

Cement clinker production system

(22) 20.12.2012 (43) 03.09.2015 (57) The cement clinker production system includes: a first supplying section configured to supply a sulfur source...

more

Cover Story

Portlandzementwerk Wotan H. Schneider relies on Pipe Conveyor by Beumer Group

Perfectly integrated into the environment

Portlandzementwerk Wotan H. Schneider from Üxheim-Ahütte in the Volcanic Eifel has acquired a pipe conveyor manufactured by the Beumer Group to transport clinker to its cement mill. The 200-metre-long conveying system is customised to fit perfectly into the local environment. Since the system is completely enclosed, no material ...

more

Engineering

Materials

HOLCIM

About the sulfate resistance of slag composites

In Europe it is generally accepted that more than 65 % of granulated blast-furnace slag (GBFS) in composite cements make them high sulfate resistant. Proven by numerous studies, this rule has been implemented into national standards, such as the ...

more

Process

MAERZ

Key factors to minimise emissions from parallel flow regenerative lime kilns

Directive 2010/75/EU of the European Parliament, adopted on November 24th, 2010, lays down rules for EU member states on the integrated prevention and control of pollution arising from industrial activities. Member states are obliged to take the necessary measures to ensure that no installation, in this case no lime kiln, is ...

more

Plant report

LAFARGE NORTH AMERICA

Without ships nothing would run in Richmond

In 1956, Paris-based Ciments Lafarge entered the North American cement market by erecting a cement plant in Richmond, British Columbia (BC), near Vancouver and forming Lafarge Cement North America (LCNA). The plant is situated in the westernmost Canadian province of British Columbia, about 10 km south of Vancouver in the community of Richmond. It lies on the north bank of the Fraser River shortly before entering the ...

more

Interview

DR. RER. NAT. ERNST-MICHAEL SIPPLE, HOLCIM EMERGING EUROPE SERVICES

The ReduDust process – production of salt in the cement plant

The cement plant at Rohožník/Slovakia has developed the ReduDust process jointly with plant engineer A TEC, and thus constructed, in the truest sense of the word, it is a green system for removal of chlorine. In this environmentally friendly zero-waste process, the chlorine content of the bypass dust yielded is minimised to such an extent that this dust can subsequently be reused in the process. Industrial salts are the resultant ...

more

Events

Products

METSO

Precision screening with elliptical motion

Stationary and track-mounted mobile screens have always been the economic backbone of every stage of treatment in the mineral and mining industries. With the ES series, Metso presents its high-performance horizontal screen, offering ...

more

Spotlight

THYSSENKRUPP INDUSTRIAL SOLUTIONS

Management changes

TKIS has announced recently a number of management changes. Dr. Hans Christoph Atzpodien will be concentrating fully on the management of Marine...

more
GEBR. PFEIFFER

Improved grinding efficiency at Hormicreto plant

Gebr. Pfeiffer, Inc., a subsidiary of Gebr. Pfeiffer SE headquartered in Kaisers-lautern/Germany, was recently contracted to supply a complete grinding station to replace aging ball mills at the Hormicreto clinker plant in Ecuador. ...

more
HEIDELBERGCEMENT

New group areas – new managing board members

In its meeting on 09.10.2015, the Supervisory Board of HeidelbergCement has set the course for a generation change on the Managing Board. In the context of the long-term oriented succession planning and the necessary reorganisation ...

more
AMERICAN STARLINGER-SAHM

Grand opening of US headquarters

In September 2015 American Starlinger-Sahm, Inc. celebrated the official opening of the new US headquarters in Fountain Inn in Greenville/SC. The...

more
ALTAAQA GLOBAL

New Chief Commercial Officer

Altaaqa Global, a global provider of ­large-scale temporary power services and subsidiary of Caterpillar, Peoria/IL (USA), has appointed Julian Ford...

more

Editorial

Sustainability ...

... is one of the top buzzwords of our age, and is also heard everywhere in the international cement industry, as was clearly illustrated at this...

more