测试详情页广告位2
Content

Editorial

Thank you very much!

Following our Green Challenge issue, issue 8/2025 is another issue of special significance to us: this will be the last time that ZKG is published by Bauverlag and with us as your editorial team. We would therefore like to take this opportunity to express our sincere thank.

more

The AI-Challenge

The whole world is talking about artificial intelligence and that it is the quantum leap for all industries. Also for the cement industry?

more

Products

SEW-EURODRIVE

Segmented ring gear made of ADI cast iron

Rotary kilns are essential for cement production – as is the case at the Duna-Dráva Cement plant in Vác, northern Hungary, which belongs to the Heidelberg Materials Group. After a roller bearing on the kiln failed, the existing gear ring was severely damaged and had to be replaced.

more

Markets and Trends

ONESTONE CONSULTING LTD.

Cement Market Special: Pakistan

Pakistan’s cement industry recovered in FY 2025 from the downturn in the last three years. However, the industry is fragmented and divided into North and South. This market review will provide the latest production data, the main players in the market and their production shares.

more

Process

Bauhaus University Weimar

Recycling of calcium sulfate screeds – reuse as a binder component

With the foreseeable end of coal-fired power generation, a key raw material for calcium sulfate binders, flue gas desulfurization gypsum (FGD gypsum), will no longer be available. In order to avoid having to fill the resulting gap exclusively with natural gypsum, gypsum recycling will play a significantly greater role in the future.

more

Solution to the problem of closed cement grinding in a tubular-conical mill (TCM)

Based on the analysis of classic ball mills of various designs, a grinding concept was developed and, on this basis, a highly efficient new-generation unit was created – the tubular-conical mill (TCM). One of the advantages of TCM is the possibility of combining the simplest closed circuit of cement grinding with minimal capital and operating costs.

more

Spotlight

BUNDESVERBAND DER DEUTSCHEN KALKINDUSTRIE E.V. (BVK) / GERMAN LIME ASSOCIATION

Lime industry calls for realpolitik in ETS

In response to an open letter from an ETS alliance of almost 80 companies to EU Commission President Ursula von der Leyen and German Chancellor Friedrich Merz, Philip Nuyken, Managing Director of Policy at the German Lime Association (BVK), is calling for more realpolitik.

more
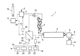
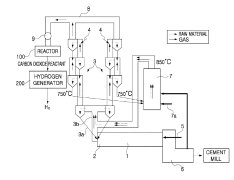
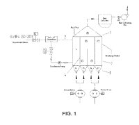
US 2025/0276936 A1

Vertical kiln to for cement manufacturing

(22) 16.05.2025(43) 04.09.2025(57) Numerous examples of a vertical kiln for manufacturing cement are disclosed. In one example, a vertical kiln comprises a housing comprising a top opening to receive...

more

Occupational safety

MARTIN ENGINEERING

Belt cleaners on high volume raw material conveyors

The ongoing battle against dust in bulk material handling is a continuous challenge. The location and number of belt cleaners required, based on production volume and application on a conveyor system, are closely tied to safety, emissions, and operating costs. A common design challenge is positioning belt cleaners in the optimal locations.

more

Green Challenge

Companies