Method of producing cement clinker and a second calcined material
(22) 18.12.2020
(43) 24.06.2021
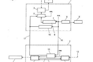
(57) A method of producing cement clinker and a second calcined material, wherein the cement clinker is produced in a first production line and the second calcined material is produced from a raw material in a second production line by carrying out the following steps: e) optionally drying the raw material in a dryer, g) calcining the optionally dried raw material in a rotary kiln to obtain the second calcined material, wherein the sensible heat of a hot gas in the first production line is used as a heat source in the calcining step g) for calcining the raw material, and wherein the rotary kiln exhaust gas coming from the calcining step g) is introduced into the first production line for the secondary combustion of the rotary kiln exhaust gas.
(71) Holcim Technology Ltd, Grafenauweg 10, 6300 Zug (CH)
(84) ARIPO (BW, GH, GM, KE, LR, LS, MW, MZ, NA, RW, SD, SL, ST, SZ, TZ, UG, ZM, ZW), Eurasian (AM, AZ, BY, KG, KZ, RU, TJ, TM), European (AL, AT, BE, BG, CH, CY, CZ, DE, DK, EE, ES, FI, FR, GB, GR, HR, HU, IE, IS, IT, LT, LU, LV, MC, MK, MT, NL, NO, PL, PT, RO, RS, SE, SI, SK, SM, TR), OAPI (BF, BJ, CF, CG, CI, CM, GA, GN, GQ, GW, KM, ML, MR, NE, SN, TD, TG)
