Method of producing clinker from cement raw meal
(22) 07.12.2021
(43) 16.06.2022
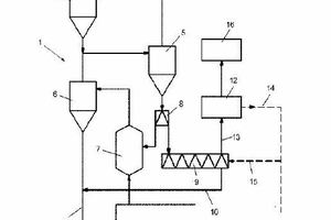
(57) Method of producing clinker form cement raw meal A method of producing clinker from cement raw meal, comprising the steps of: – preheating cement raw meal in a preheater string, said preheater string comprising a plurality of preheater stages, – pre-calcining preheated raw meal in a pre-calciner to obtain a pre-calcined product, –introducing the pre-calcined product into a rotary kiln for calcining the pre-calcined product to obtain cement clinker, wherein a partial flow of at least partly preheated raw meal is diverted from the preheater string, introduced into a calcination device and at least partially decarbonated in the calcination device in order to obtain an at least partially decarbonated product and CO2, wherein the calcination device is heated by electrical energy, and wherein the at least partially decarbonated product is fed into the rotary kiln and the CO2 is drawn off from the calcination device.
(71) Holcim Technology Ltd, Grafenauweg 10, 6300 Zug (CH)
(84) ARIPO (BW, GH, GM, KE, LR, LS, MW, MZ, NA, RW, SD, SL, ST, SZ, TZ, UG, ZM, ZW), Eurasian (AM, AZ, BY, KG, KZ, RU, TJ, TM), European (AL, AT, BE, BG, CH, CY, CZ, DE, DK, EE, ES, FI, FR, GB, GR, HR, HU, IE, IS, IT, LT, LU, LV, MC, MK, MT, NL, NO, PL, PT, RO, RS, SE, SI, SK, SM, TR), OAPI (BF, BJ, CF, CG, CI, CM, GA, GN, GQ, GW, KM, ML, MR, NE, SN, TD, TG)
