System and method for producing cement clinker
(22) 15.08.2018
(43) 02.12.2021
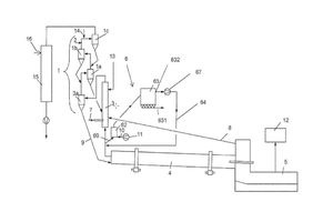
(57) A bypass system may be utilized in installations and methods for producing cement clinker. A portion of a kiln offgas produced in a kiln may be branched off as bypass gas via a bypass line connected between the kiln and a calciner. In some cases 3 to 15% of the kiln offgas is branched off as the bypass gas. The bypass gas may be cooled to a temperature in a range from 300 to 550 °C. and dedusted in a temperature range from 300 to 550 °C. The dedusted bypass gas may then be recirculated to the calciner and/or into a tertiary air line arranged between the cooler and the calciner and/or into a region between the kiln and the calciner.
(71) thyssenkrupp Industrial Solutions AG, Essen (DE); thyssenkrupp AG, Essen (DE)
(73) thyssenkrupp Industrial Solutions AG, Essen (DE); thyssenkrupp AG, Essen (DE)
