Cement firing device and cement kiln exhaust gas denitrification method
(22) 01.08.2019
(43) 04.02.2021
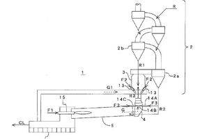
(57) [Problem] To reduce the NOx concentration in cement kiln exhaust gas. [Solution] A cement firing device 1 is equipped with a plurality of denitrification burners 14 (14A to 14D) which are provided at the kiln inlet 4 of a cement kiln 5 and inject, into the kiln inlet, combustion air and a fuel F3 in an overall amount of between 50% and 100% of the fuel F2 being burned in a precalcination oven 3 installed on the cement kiln. Increasing the fuel injected into the kiln inlet increases the amount of reducing agent, while causing the influence from (…).
(71) Taiheiyo Engineering Corporation, Tokyo (JP)
