Method and installation for producing lime or dolime
(22) 10.05.2022
(43) 04.07.2024
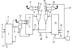
(57) A method for producing lime or dolime, which includes a calcination step for the calcination of calcareous or dolo-mitic material which is brought into contact with the first fumes which are obtained by combustion of fuel with an oxidizing gas, a cooling of calcined lime or dolime with discharge and collection thereof and a release of a gaseous effluent containing CO2. Subsequent processing steps result in the formation of a CaO-based sorbent material with separation between the CaO-based sorbent material and a CO2-concentrated gas stream which is collected. The recycling of said separated CaO-based sorbent material is recycled into a CO2 depletion step resulting in the extraction of a valorizable fraction of the CaCO3—Ca0 based charge with a compensatory introduction of fresh CaCO3 in the calcination step.
(71) S.A. Lhoist Recherche et Developpement, Ottignies-Louvain-la-Nueve (BE)
