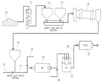
Method for controlling free lime content of clinker
(22) 08.03.2013
(43) 12.11.2015
(57) Provided is a method for controlling a free lime content of a clinker by regulating the free lime content. Here the amount of sulfur trioxide resulting from fuel and the used amount of a fluorine-based mineralizer are regulated using the following Formulas (1) to (3), thereby controlling the free lime content (f.CaO) of the clinker.
f.CaO = 0.29xe0.65xA)(A = axSO3 + b)⇥(1)
a = 0.0001 x F + 9.2xt - 0.18 x HM - 9.2⇥(2)
b = -0.0005 x F-32.8 x t - 2.9 x HM + 28.4⇥(3)
SO3 is an amount of sulfur trioxide in the clinker; a is a coefficient satisfying Formula (2); b is a coefficient satisfying Formula (3); F is an amount of fluorine in the clinker; when a burning temperature is X°C., t=X/1450; and HM is a hydraulic modulus.
(71) Mitsubishi Materials Corporation, Tokyo (JP)
