Cement clinker cooler and method for cooling cement clinker
(22) 29.10.2013
(43) 06.05.2015
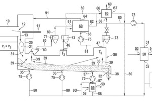
(57) White cement clinker can be efficiently produced using a kiln 10 for sintering cement clinker and unloading the cement clinker from the kiln 10 to a clinker cooler 30 for ex-changing thermal energy between the hot clinker 33 and a gaseous coolant by subjecting the clinker 33 to a flow of said gaseous coolant to thereby cool the clinker 33 and in return heat the gaseous coolant, if the gaseous coolant has an oxygen content smaller than 2.5 % and if at least a part of the heated coolant is provided from the clinker cooler 30 to at least one heat exchanger 60 to transfer thermal energy from the heated coolant to the combustion gas and thereby preheat the combustion gas and in return cool the coolant. Thereby preheated combustion gas can be provided to the kiln 10, saving energy.
(71) Alite GmbH, 31535 Neustadt (DE)
(84) European (AL AT BE BG CH CY CZ DE DK EE ES FI FR GB GR HR HU IE IS IT LI LT LU LV MC MK MT NL NO PL PT RO RS SE SI SK SM TR), Designated Extension States: BA ME
