System for capturing and recycling carbon dioxide and producing hydrogen for cement manufacturing facility
(22) 01.07.2022
(43) 02.11.2023
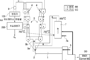
(57) The present invention relates to a system for capturing and recycling carbon dioxide and producing hydrogen for a cement manufacturing facility. An embodiment of the present invention is characterized by comprising: a preheater that has a plurality of stages of cyclones arranged in series in a vertical direction and receives and preheats a cement raw material; a calciner that calcines the cement raw material preheated by the preheater; a kiln that fires the cement raw material calcined in the calciner; an exhaust line, connected to the cyclones of the preheater, that discharges exhaust gas discharged from each of the calciner and the kiln to the outside; a reactor, disposed on the exhaust line, that receives the exhaust gas and reacts the exhaust gas with a basic alkali mixed solution to capture carbon dioxide in the exhaust gas, collect a reactant including the captured carbon dioxide, and separate a carbon dioxide reactant and a waste solution from the reactant; and a hydrogen generator that generates hydrogen gas by receiving the carbon dioxide reactant separated from the reactor.
(71) Lowcarbon Co., Ltd., Jeollanam-do (KR)
(84) ARIPO (BW, GH, GM, KE, LR, LS, MW, MZ, NA, RW, SC, SD, SL, ST, SZ, TZ, UG, ZM, ZW), Eurasian (AM, AZ, BY, KG, KZ, RU, TJ, TM), European (AL, AT, BE, BG, CH, CY, CZ, DE, DK, EE, ES, FL FR, GB, GR, JIR, IIU, IE, IS. IT, LT, LU, LV, MC, MK, MT, NL, NO, PL, PT, RO, RS, SE, Si, SK, SM, TR), OAPI (BF, BJ, CF, CG, CI, CM, GA, GN, GQ, GW, KM, ML, MR, NE, SN, TD, TG)
