System and method for capturing and recovering moisture in tail flue gas of cement kiln prepared from carbide slag
(22) 08.06.2023
(43) 28.07.2023
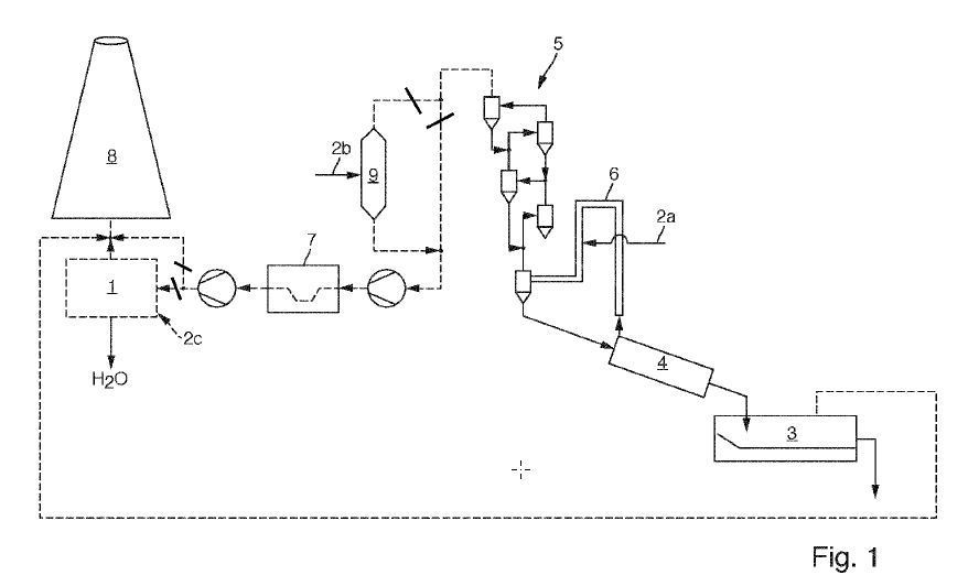
(57) The invention discloses a system and a method for capturing and recovering moisture in tail flue gas of a cement kiln made of carbide slag. A multi-tube cooler, a condensing tower and a gas-water separator are sequentially arranged between a dust collection device and an exhaust fan of a production workshop; the flue gas moisture trapping and recycling system further comprises a waste heat boiler softened water pipeline and a water storage tank, high-moisture flue gas at the tail of the cement kiln is converted into low-moisture flue gas after being treated by the dust collecting device, the multi-pipe cooler, the condensing tower and the gas-water separator in sequence, and the low-moisture flue gas is exhausted through the exhaust fan and the chimney. Liquid water recovered from the bottom of the condensing tower and the bottom of the gas-water separator is introduced into the water storage tank. By adopting the system and the method for capturing and recycling the moisture in the tail flue gas of the cement kiln made of the carbide slag, the problem of water resource waste caused by discharge of the moisture in the kiln tail flue gas of a cement production line made of the carbide slag is solved, the environmental visual pollution caused by white fog formed by the flue gas in winter in the north is avoided, the moisture in the flue gas is recycled and recycled, and the environmental pollution is reduced. And the production cost is saved.
(71) Xinjiang Triumph Building Mat Designing Institute Co Ltd
