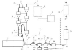
Process and plant for producing cement clinker or other mineral products and for removing nitrogen oxides from bypass gases
(22) 07.07.2016
(43) 30.05.2018
(57) Summary of the corresponding patent DE102015111974 (A1): Beim erfindungsgemäßen Verfahren zur Herstellung von Zementklinker oder anderen mineralischen Produkten und zur Entstickung von Bypassgasen, welche zwischen einer Wärmebehandlungseinrichtung und wenigstens einer Vorwärmereinrichtung abgezweigt werden, wird das Bypassgas mittels wenigstens einem Kühlmittel auf eine Temperatur zwischen 800°C und 1100°C, vorzugsweise auf eine Temperatur zwischen 800°C und 950°C abgekühlt. Ferner wird ein ammoniakhaltiges Reduktionsmittel in wässriger und/oder gasförmiger Form in das Bypassgas zur Minderung der enthaltenen Stickoxide eingebracht.
(71) thyssenkrupp Industrial Solutions AG (DE)
