Installation for the thermal treatment of dispersible raw material, and method for operating such an installation
(22) 04.05.2021
(43) 08.06.2023
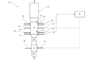
(57) An installation for thermal treatment of free-floating raw material, in particular cement raw meal and/or mineral products, may include a riser line through which hot gases can flow. The riser line has at least one fuel inlet for introducing fuel into the riser line. The riser line has at least one raw meal inlet for introducing raw meal into the riser line, which raw meal inlet is arranged upstream of the fuel inlet in a flow direction of gas inside the riser line. Further, a method for thermal treatment of free-floating raw material may involve introducing fuel via a fuel inlet into a riser line for guiding hot gases and introducing raw meal into the riser line. The raw meal is introduced into the riser line upstream of the fuel inlet in the flow direction.
(71) thyssenkrupp Industrial Solutions AG, Essen (DE)
(73) thyssenkrupp Industrial Solutions AG, Essen (DE)
