Process and apparatus for manufacture of Portland cement
(22) 19.11.2014
(43) 04.06.2015
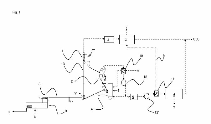
(57) A method of manufacture of Portland cement clinker is described in a dry process that captures the carbon dioxide emitted from the calcinations of carbonate minerals, principally limestone. The process uses an indirectly heated, counter-flow reactor to pre-heat and calcine the cement meal to produce a separate calcined meal and carbon dioxide gas stream, with external heat being provided by the combustion of a secondary fuel stream with pre-heated air. This calcined meal is injected into the conventional rotary kiln, where the hot flue gas from combustion of the primary fule with pre-heated air is used to fuse, react and sinter the powders to form granules of cement clinker. The clinker and carbon dioxide streams are cooled by the air pre-heaters.
(71) Calix Ltd., 9 Bridge St., Pymple, NSW 2073 (AU)
(84) ARIPO (BW GH GM KE LR MW MZ NA RW SD SL SZ TZ UG ZM ZW), Eurasian (AM AZ BY KG KZ RU TJ TM), European (AL AT BE BG CH CY CZ DE DK EE ES FI FR GB GR HR HU IE IS IT LT LU LV MC MK MT NL NO PL PT RO RS SE SI SK SM TR), OAPI (BF BJ CF CG CI CM GA GN GQ GW KM ML MR NE SN TD TG)
