Clinker cooler with gas partition wall
(22) 04.03.2024
(43) 26.09.2024
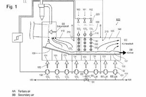
(57) The invention relates to a clinker cooler (100) for cooling freshly sintered cement clinker (101) M a system for producing cement clinker, having a first part (110), upstream in a material flow direction, and a second part (120), downstream in a material flow direction, wherein both parts (110, 120) have a continuous grating (130) through which cooling gas (132) can flow from below through cooling gas supply lines (131) and on which the cement clinker (101) lies in bulk for cooling, wherein the entire grating (130) in both parts (110, 120) is continuously enclosed by an enclosure (140) with housing walls (141) and a housing cover (142). According to the invention, in the first part (110), upstream in the material flow direction, and in the second part (120), downstream in the material flow direction, in the housing walls (141) and in the housing cover (142), gas nozzles (150) are arranged in at least one plane (160, 161, 162) which is perpendicular to the direction of the material flow, wherein the at least one plane (160. 161, 162) of the gas nozzles ( I 50) divides the clinker cooler (100) into the first part (110) and the second part (120).
(71) KHD Humboldt WEDAG GMBH, Köln (DE)
(84) ARIPO (BW, CV, GH, GM, KE, LR, LS, MW, MZ, NA, RW, SC, SD, SL, ST, SZ, TZ, UG, ZM, ZW), Eurasian (AM, AZ, BY, KG, KZ, RU, TJ, TM), European (AL, AT, BE, BG, CH, CY, CZ, DE, DK, EE, ES, FI, FR, GB, GR, HR, HU, 1E, IS, IT, LT, LU, LV, MC, ME, MK, MT, NL, NO, PL, PT, RO, RS, SE, SI, SK, SM, TR), OAPI (BF, BJ, CF, CG, CI, CM, GA, GN, GQ, GW, KM, ML, MR, NE, SN, TD, TG).
